没有找到合适的产品?
联系客服协助选型:023-68661681
提供3000多款全球软件/控件产品
针对软件研发的各个阶段提供专业培训与技术咨询
根据客户需求提供定制化的软件开发服务
全球知名设计软件,显著提升设计质量
打造以经营为中心,实现生产过程透明化管理
帮助企业合理产能分配,提高资源利用率
快速打造数字化生产线,实现全流程追溯
生产过程精准追溯,满足企业合规要求
以六西格玛为理论基础,实现产品质量全数字化管理
通过大屏电子看板,实现车间透明化管理
对设备进行全生命周期管理,提高设备综合利用率
实现设备数据的实时采集与监控
利用数字化技术提升油气勘探的效率和成功率
钻井计划优化、实时监控和风险评估
提供业务洞察与决策支持实现数据驱动决策
翻译|其它|编辑:吴园园|2019-09-06 11:29:12.930|阅读 350 次
概述:MindFusion.Diagramming for WinForms是一款能够帮助你轻松创建流程图和示意图的.NET控件,可以自定义设计样式和图表框颜色。本文整理了用户常见LayeredLayout分区设置问题,希望对您有所帮助。
# 界面/图表报表/文档/IDE等千款热门软控件火热销售中 >>
相关链接:
MindFusion.Diagramming for WinForms是一个能帮助你创建工作流和进程图表的.NET控件;数据库实体关系图表;组织图表;对象层次和关系图表;图表和树。它是基于对象-图表框,表格和箭头类型,将其归类分派给其他并结合成复杂的结构。该控件提供超过预先定义的50多种图表框,如自定义设计样式和对图表框着色等。
点击下载MindFusion.Diagramming for WinForms最新试用版
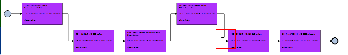
问:我们根据MindFusion.Diagramming for WinForms给定的连接数据自动布局流程计划,并尝试了各种可用的布局变体,我们选择LayeredLayout作为示例。此外,有必要将流程计划(分别是其节点)划分到某些区域(详情见图一)。想问有没有一种方法可以在LayeredLayout中设置分区。

(图一)
答:LayeredLayout中没有内置任何内容来允许分区。您可以尝试使用SwimlaneLayout,或者对LayeredLayout进行一些后期处理,将节点移动到保留布局相对位置的区域,只更改Y:
var ll = new LayeredLayout();
ll.Orientation = MindFusion.Diagramming.Layout.Orientation.Horizontal;
ll.EnforceLinkFlow = true;
ll.Arrange(diagram);
var columns = new Dictionary<int, List<DiagramNode>>();
foreach (var node in diagram.Nodes)
{
if (!ll.Statistics.NodeLayerIndices.ContainsKey(node))
continue;
var l = ll.Statistics.NodeLayerIndices[node];
if (!columns.ContainsKey(l))
columns[l] = new List<DiagramNode>();
columns[l].Add(node);
}
foreach (var column in columns.Values)
{
column.Sort((n1, n2) =>
{
int area1 = (int)n1.Tag;
int area2 = (int)n2.Tag;
int areaComparison = area1.CompareTo(area2);
if (areaComparison != 0)
return areaComparison;
return n1.Bounds.Y.CompareTo(n2.Bounds.Y);
});
float y = diagram.Bounds.Top + 10;
for (int i = 0; i < column.Count; i++)
{
var node = column[i];
int area = (int)node.Tag;
float minAreaY = area * 70; // replace this with your area definitions
if (y < minAreaY)
y = minAreaY;
node.Move(node.Bounds.X, y);
y += node.Bounds.Height + 10;
}
}
//diagram.RouteAllLinks();问:在我们实现给定代码之后,将节点移动到所需的通道是完美的。但是在调用diagram.RouteAllLinks()之后发生了一个奇怪的问题。方法。我附上了2张图片,一张是在调用上述方法之前,另一张是之后的。第6节点和第7节点以及第10节点和第11节点之间的节点链路应该相同,但是第10节点和第11节点之间的链路是奇怪的。这是什么原因呢?

(图二)

(图三)
答:尝试将diagram.LinkRouter设置为GridRouter实例,并在必要时在RoutingOptions中设置更大的弯曲成本。
问:这解决了这个图上的问题,但在其他一些我再次注意到类似的东西。(详情请看图四和图五)。使用QuickRouter链接按预期绘制,但现在使用GridRouter它很奇怪。我试过操纵TurnCost,CrossingCost,NodeVicinityCost属性但没有帮助。

(图四)

(图五)
答:也许尝试使用更小的RoutingOptions.GridSize,或者将节点位置和大小与当前大小的多个对齐。第一个链接弯曲将始终是节点占用的网格区域之外的至少一个网格块,添加了RoutingOptions.EndPointsOffset - 如果现在更大,则尝试将后者设置为0。
=====================================================
问答持续更新中>>>
MindFusion.Diagramming for WinForms现已加入在线订购,点击此处查看价格~
想要购买MindFusion.Diagramming for WinForms正版授权的朋友欢迎哦~
本站文章除注明转载外,均为本站原创或翻译。欢迎任何形式的转载,但请务必注明出处、不得修改原文相关链接,如果存在内容上的异议请邮件反馈至chenjj@ke049m.cn
文章转载自:



接DevExpress原厂商通知,将于近日上调旗下产品授权价格,现在下单客户可享受优惠报价!
面对“数字中国”建设和中国制造2025战略实施的机遇期,中车信息公司紧跟时代的步伐,以“集约化、专业化、标准化、精益化、一体化、平台化”为工作目标,大力推进信息服务、工业软件等核心产品及业务的发展。在慧都3D解决方案的实施下,清软英泰建成了多模型来源的综合轻量化显示平台、实现文件不失真的百倍压缩比、针对模型中的大模型文件,在展示平台上进行流畅展示,提升工作效率,优化了使用体验。
本站的模型资源均免费下载,登录后即可下载。模型仅供学习交流,勿做商业用途。
本站的模型资源均免费下载,登录后即可下载。模型仅供学习交流,勿做商业用途。
相关产品
FlowChart.NET是一款能够帮助你轻松创建流程图和示意图的.NET控件,可以自定义设计样式和图表框颜色。
最新文章 MORE
半岛外围网上直营相关的文章 MORE
服务电话
重庆/ 023-68661681
华东/ 13452821722
华南/ 18100878085
华北/ 17347785263
客户支持
技术支持咨询服务
服务热线:400-700-1020
邮箱:sales@ke049m.cn
关注我们
地址 : 重庆市九龙坡区火炬大道69号6幢
半岛外围网上直营 